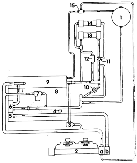
Схема соединений шлангов охлаждающей жидкости дизельного двигателя1. Расширительный бачок 2. Радиатор а. Вверх b. Вниз 3. Водяная циркуляционная помпа 4. Резьбовая пробка слива охлаждающей жидкости 5. Термостат охлаждающей жидкости 6. Водяная помпа 7. Масляный радиатор 8. Блок цилиндров 9. Головки блока цилиндров 10. Магнитный клапан. Оснащение М 11. Клапан отопления 12. Дополнительное отопление. Оснащение М 13. Первый радиатор отопителя 14. Второй радиатор отопителя. Оснащение М 15. Тройник
Циркуляция охлаждающей жидкости регулируется термостатом. Пока двигатель холодный, охлаждающая жидкость циркулирует только в головке блока цилиндров, в блоке цилиндров и теплообменнике. С возрастанием температуры термостат охлаждающей жидкости открывает большой циркуляционный контур. Охлаждающая жидкость проходит через радиатор сверху вниз, охлаждаясь при этом проходящим между ребрами радиатора потоком воздуха. Для усиления потока воздуха VWT4 имеет два термостатически управляемых вентилятора. Вентиляторы управляются двухступенчатым термодатчиком, который ввинчен в водяной бачок радиатора справа. При температуре охлаждающей жидкости 84–89° С, термодатчик включает первую ступень вентиляторов (среднее число оборотов). Если температура охлаждающей жидкости поднимается до 90°–95° вентиляторы включатся полностью. 4-цилиндровый, бензиновый двигатель имеет электровентилятор, двигатель которого через тонкий клиновой, ремень приводит в действие второй вентилятор. Для того, чтобы вентилятор на 1 ступени вращался на средних оборотах, подключено предварительное сопротивление. Все другие двигатели оснащены 2 электровентиляторами. Три реле выключения, которые находятся справа, сверху на обшивке радиатора, регулируют скорость вращения вентиляторов. На первой ступени вентиляторы работают на средних оборотах и включаются в работу последовательно. На второй ступени реле включает вентиляторы параллельно и на полные обороты. В зависимости от условий эксплуатации оптимальный режим работы вентиляторов обеспечивается заградительным кольцом, пластмассовые пластины которого во время фазы прогрева двигателя закрыты. Двигатель благодаря этому может быстрее прогреваться. При достижении двигателем рабочей температуры пластинки автоматически открываются, благодаря установленному за радиатором термостату, который растягивается, преодолевая сопротивление пружин. Благодаря постоянной работе вентиляторов повышается мощность двигателя и уменьшается расход топлива.
Предупреждение Вентиляторы могут включиться и при выключенном зажиганиии. Остаточное тепло в моторном отсеке может быть причиной даже многократного их включения.
